Shandong Meiyang Environmental Protection Technology co., LTD.,
Chinese
English
Home
About us
Products
Sewage treatment equipment
Air floatation series
Scraping mud machine series
MBR film series
Anaerobic generator
Oil sludge sand
Case
Honor
Server
Feedback
Contact
Hot key words:
Sewage treatment equipment
、
Air floatation series
、
Scraping mud machine series
All classifies
荣誉资质
Products
Sewage treatment equipment
MBR membrane sewage equipment
Industrial sewage equipment
Rural sewage equipment
Domestic sewage equipment
Food sewage equipment
Slaughter sewage equipment
Sewage treatment equipment
Medical sewage equipment
Printing and dyeing wastewater
Air floatation series
Air floatation filter
Shallow air floatation machine
Dissolved air flotation machine
Vertical air floating machine
Cavitation air flotation machine
Scraping mud machine series
Truss type scraper
Center drive mud scraper
Peripheral drive scraper
MBR film series
Membrane bioreactor(MBR)
Flat film MBR device
Anaerobic generator
ICAnaerobic reactor
UASBAnaerobic reactor
Oil sludge sand
Live pictures
Onsite photo of the landed
Sample Analysis
recovery system
Centrifugal device
Air floatation equipment
Skid mounted electronic control
Cleaning module
The technology and characteristics
Flow chart
Engineering case
1
2
3
4
5
Sewage treatment equipment
MBR membrane sewage equipment
Industrial sewage equipment
Rural sewage equipment
Domestic sewage equipment
Food sewage equipment
Slaughter sewage equipment
Sewage treatment equipment
Medical sewage equipment
Printing and dyeing wastewater
Air floatation series
Air floatation filter
Shallow air floatation machine
Dissolved air flotation machine
Vertical air floating machine
Cavitation air flotation machine
Scraping mud machine series
Truss type scraper
Center drive mud scraper
Peripheral drive scraper
MBR film series
Membrane bioreactor(MBR)
Flat film MBR device
Anaerobic generator
ICAnaerobic reactor
UASBAnaerobic reactor
Oil sludge sand
Live pictures
Onsite photo of the landed
Sample Analysis
recovery system
Centrifugal device
Air floatation equipment
Skid mounted electronic control
Cleaning module
The technology and characteristics
Flow chart
Contact
Shandong Meiyang Environmental Protection Technology co., LTD.,
TEL:
+86 15908031777 (Manager Zhuang)
+86 18706678111(Manager Wang)
+86 05366559666
Fax:+86 0536-6559666
E-mail:zcmeiyang@163.com
Add:Nine industrial parks shun wang Street zhucheng cities Shandong
Products
location:
Home
>
Product
>
Products
Live pictures
Live pictures
Live pictures
Live pictures
Onsite photo of the landed oil sludge
After treatment
Before treatment
Crude Oil and Waste Separation System
Skid-mounted Centrifuge Equipment
Skid-mounted Air-flotation Equipment
Skid-mounted Electrical Control Room
Skid-mounted Cleaning Module
Technologies & Features
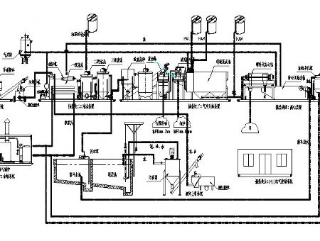
Process schematic diagram
Process flow chart
TotalPage13 [
1
2
3
4
5
6
7
8
9
10
13
]
PrevPage
NextPage
Page1
Contact us
TEL:
+86 15908031777 (Manager Zhuang)
+86 18706678111(Manager Wang)
+86 05366559666
Fax:+86 0536-6559666
E-mail:zcmeiyang@163.com
Add:Nine industrial parks shun wang Street zhucheng cities Shandong
Products
Sewage treatment equipment
Air floatation series
Scraping mud machine series
MBR film series
Anaerobic generator
Oil sludge sand
Nav
Hmoe
About us
News
Products
Case
Honor
Server
Feedback
Contact
Enter the mobile web site
Shandong Meiyang Environmental Protection Technology co., LTD., TEL:+86 15908031777 (Manager Zhuang) +86 18706678111(Manager Wang)